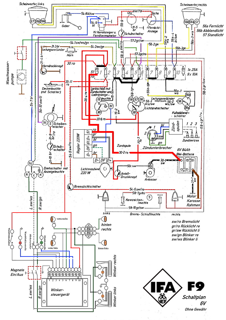
Der vorgefundene Kabelbaum mit 12V-Umrüstungen war in jeder Hinsicht unbrauchbar. Daher fertigte ich ihn vollständig neu an, und zwar in 6V wie im Auslieferungszustand. Der originale Schaltplan bildete die Grundlage, erweitert um ein Steuergerät für Winker und Blinker sowie um eine Waschwasserpumpe. Eine Lichtmaschine mit separatem Regler wurde ebenso integriert wie ein Dreihebelunterbrecher mit Zündspulenkasten.
